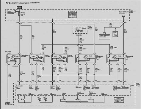
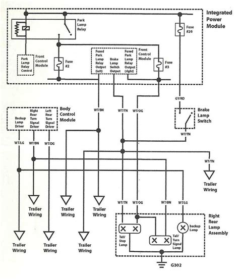
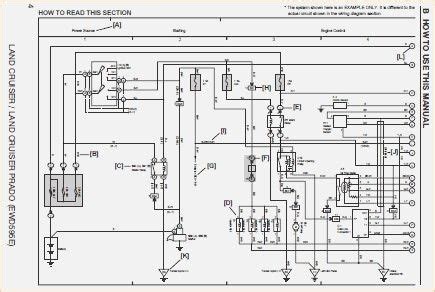
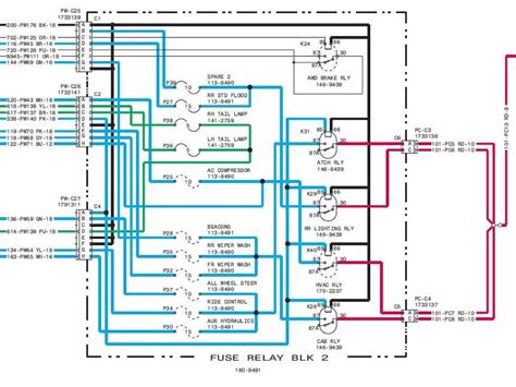
Hyosung GV650 Wiring Diagram: Motorcycle Repair Guide!
Hyosung GV650 Wiring Diagram: Motorcycle Repair Guide! wiring diagram hyosung gt650r